Lift station installation and control panels. Servicing Houston.
WASTE & STORM WATER
LIFT STATION SERVICE AND REPAIR
Lift station installation and control panels. Servicing Houston.
WASTE & STORM WATER
LIFT STATION SERVICE AND REPAIR
WASTE & STORM WATER
LIFT STATION SERVICE AND REPAIR
WASTE & STORM WATER
LIFT STATION SERVICE AND REPAIR
TBS can not only get to your lift station repairs fast in your time of need, we also are extremely competitive in price! Repair and maintenance of your existing waste water pumps and other equipment is our forte! Servicing Houston and all surrounding areas.
You deserve a long time professional lift station service technician who upon inspection will tell you precisely the most cost effective solution to your waste water system problem. TBS serves ALL Houston areas.
With 23 years in the waste water industry we have the solutions and know how. Commercial sanitary and storm water lift station service and repair and installations.

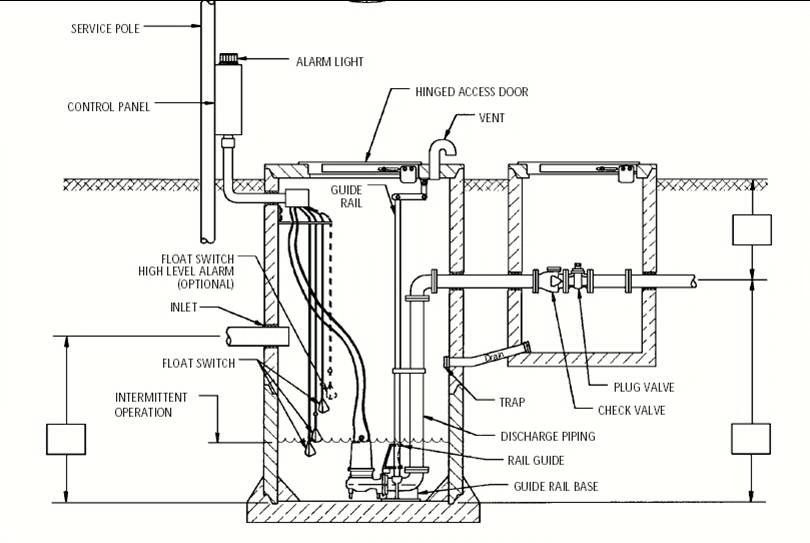
We often overlook the storm and wastewater systems until they stop working and cause significant and detrimental problems. A lift station has many parts that work together to collect and remove wastewater from your property. If you have a sewage/wastewater lift station, it's important to take care of it with preventative maintenance to keep it working well.
Lift stations have pumps, valves, and electrical gear to move liquids, like water or sewage, from low to high places. This equipment works continuously each day and must be maintained to ensure your system runs efficiently. If larger systems are not inspected regularly, hidden problems may arise. These problems can cause stress and unnecessary damage to your pumps and electrical systems. As a result, the lifespan of your systems may be shortened or they may even fail immediately. This can lead to a shorter lifespan or even immediate failure.
A well-maintained lift station saves money by extending the lifespan of equipment, preventing expensive repairs or replacements. TBS can help with your commercial sanitary and wastewater equipment repair and maintenance. We offer Lift Station Maintenance and Repair Plans. If you have a multi residential or commercial lift station pumps, a service contract gives you the peace of mind that your equipment is being properly maintained while saving you money.
TBS can help with designing and providing maintenance services and lift station repairs for your pump stations for water systems. Each repair or retrofit solution is distinct and relies on the specific needs of each system.
TBS collaborates with their clients to clearly identify the needs and specifications of the retrofit system. In the Houston area and surrounding areas, older lift stations often require maintenance or rehabilitation after 15 years or more.
This is a more affordable method to ensure that your system continues to function properly. It eliminates the need to replace the entire system, which can be costly and time-consuming. By choosing this method, you can prevent problems and concerns.
By choosing this method, you can avoid problems and worries. However, like with anything else, you must maintain it and think about the lifespan of each system component. Don't get caught off guard in the middle of a storm! Revitalize your aging system with a fresh look and enhanced functionality!
Reach out to us today for an assessment of your older system and to explore options for your lift station refurbishment.
We're equipped to replace or mend the necessary parts, clean and refurbish the components that are still functional, and eliminate blockages caused by debris, sludge, and silt. Ensure your property and machinery continue to operate seamlessly for many more years of rigorous use!
Don't hesitate, call us! Prompt Service! Friendly Staff!
Get in Touch Today! (832) 473-7222
Emergency Service Available 24/7
There are several external things that an owner or property manager needs to know in regards to helping maintain the integrity of the system and equipment. Find out more by clicking the tab below.
Copyright © 2019 TBS llc - All Rights Reserved.
Powered by GoDaddy Website Builder